旋進旋渦流量計安裝使用要求和接線方式
旋進旋渦流量計安裝使用要求
一、旋進旋渦流量計安裝使用要求
為了使旋進旋渦流量計能工作在正常狀態,安裝使用人員必須了解所裝流量計的具體結構、特點以及流量信號的轉換,了解信號傳輸過程中各環節的作用,按產品要求進行安裝使用。一般來說旋進旋渦流量計安裝使用應注意以下幾點
1、選擇合理的安裝場所
安裝場所應避開強電力設備,高頻設備、強電源開關設備。避開高溫熱源和輻射熱源影響,避開高溫和強腐蝕氣氛影響。避開強烈振動并且安裝、布線、維修方便。在傳感器上游和下游,必須消除由于過長的管道所產生的震動。
2、旋進旋渦流量計一般要求水平安裝,被測流體的流向應與殼體上指 示流向的箭頭一致。也可垂直安裝,當材質安裝時,氣體流向必須自上而下。
3、旋進旋渦流量計對前后直管段的要求較低,原理上允許 流量計前后不需要直管段,但一般要求儀表前有3DN 長度的直管段,儀表后有1DN長度的直管段。特殊情況要求5DN和3DN長度。 當單彎管或雙彎管的彎管半徑大于1.8DN時,流量計前后可以不要直管段。
4、測量氣體或蒸汽時可采用溫度度壓力補償。
5、當被測氣體中含有雜質時,應在流量計前端安裝裝過濾器或過濾網,但仍應保證儀表前的直管段要求。
6、管道較長,可能發生振動時,應在流量計上游和下游安裝固定支架,防止管道振動。根據經驗,流量測量值易受氣流 脈動和壓力變化影響。

二、旋進旋渦流量計選型維護
任何一類計量儀表都具有其特殊性,智能式旋進旋渦流量計也不例外。為了讓該種儀表能夠更好地服務于流量計量工作,來自于生產現場的實踐經驗表明,以下幾個方面的注意事項應當引起有關管理及使用部門的足夠重視。
1、重視流量計選型 在已經選定了儀表種類(比如,智能式旋進旋渦流量計)的情況下,緊接著就是對儀表規格及其配套元件的選擇至關重要。一句話,選好才能用好。為此,在選型過程中應把握住兩條基本原則;即:一要保證使用精度,二要保證生產安全。要做到這一點,就必須落實三個選型參數,即近期和遠期的大、小及常用瞬時流量(主要用于選定儀表的大小規格)、被測介質的設計壓力(主要用于選定儀表的公稱壓力等級)、工作壓力(主要用于選定儀表壓力傳感器的壓力等級)。
2、進行用前標校 一方面,考慮到目前對這類儀表的現場檢定還存在這樣那樣的困難。另外,如果購置的意圖又是準備將該這種儀表運用于比較重要的計量場合,比如大流量的貿易計量或計量糾紛比較突出的測量點,并且運用現場也不具備流量在線標校條件,那么在這種情況下,僅憑購買時由生產廠家提供的一紙出廠合格證明就輕易判定該表全部性能合格,那就有些為時過早。因此,為了確保儀表在今后的工作過程中其測量結果的可靠與準確,就有必要在正式安裝前將其送往具有這方面檢定能力及質的部門進行一次全流量范圍內的系統檢定。
3、搞好工藝安裝 雖然該種儀表對工藝安裝及使用環境沒有太多的特殊要求,但任何一類流量測量儀表都有這樣一種共性,即盡可能避免振動及高溫環境隨離流態干擾元件(如壓縮機、分離器、調壓閥、大小頭及匯管、彎頭等)、保持儀表前后直管段內壁光滑平直、保證被測介質為潔凈的單相流體等。
4、加強后期管理 該種儀表雖然具有多種自動處置功能和微功耗的特點,但投運之后仍需加強管理。比如,為了保證儀表長期工作的準確性、可靠性(避免意外停運和數據丟失),就應定期進行系統標校(每 1”~2 年)、抄錄表頭數據(每天或每周)、更換介質參數(每月或每季)以及不定期查看電池狀況、檢查儀表系數及鉛封等。
5、注意內部維護 如果由于氣質臟污或其它原因需要對儀表的測量腔體及其構件進行定期檢查或清洗,那么有一點則必須特別注意:對于同規格的旋進旋渦流量計,其旋渦發生體、導流體等核心組件不能互換,否則,須重新標定儀表計量系數并對其配帶的溫度及壓力傳感器進行系統校正。
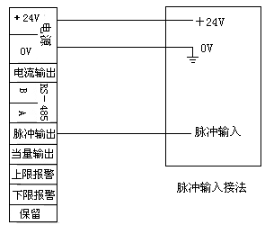
旋進旋渦流量計接線方式
一、旋進旋渦流量計接線端子說明

電 源:+24V:電源正極,0V:電源負極;
電流輸出:4~20毫安電流輸出端子;
RS-485通訊:A和B;
脈沖輸出:與工況體積流量對應的脈沖輸出端子,輸出頻率與流速成正比;
當量輸出:與標況體積流量對應的脈沖輸出端子,輸出頻率由脈沖當量系數決定;
上限報警:輸出上限報警電平;
下限報警:輸出下限報警電平;
二、旋進旋渦流量計接線方法
1、兩線制電流接線方法

2、三線制電流輸出接線方法

3、脈沖輸出接線方法

4、當量輸出接線方法

5、報警輸出接線方法

6、通信輸出接線方法

騰泰儀表推薦
相關公司動態
- TT-UFZ簡易式重錘浮標液位計和TT-UFZ翻板式重錘浮標液位計的區別
- 定制HC膜片液位變送器TT-2088G-2M
- 1/2螺紋特殊定制阻旋料位開關
- 差壓變送器一般常見故障
- 氣體渦輪流量計的工作原理和日常維護
- 超聲波明渠流量計的技術參數和接線方法
- 手持式超聲波流量計的工作原理和主要用途
- 流量差報警儀的應用范圍、基本參數和操作方法
- 智能流量積算儀的概述和基本操作
- 電浮筒液位計的原理和應用范圍
- 投入式液位變送器原理、結構及安裝調試
- 智能旋進旋渦流量計的使用方法及參數切換設置
- 液位上下限報警控制、液位高低報警控制及無線
- 超聲波液位計的裝置與設置
- 防爆型超聲波液位計的裝置方式及注意事項
- 氣體腰輪流量計的造型要求和安裝注意事項
- 旋進旋渦流量計與氣體渦輪流量計的主要區別
- TT-LWGY系列渦輪流量計的用途和原理
- 孔板流量計的特點
- TT-UQK浮球液位控制器的調試和安裝
- 磁翻板液位計的安裝保養
- 氣體渦輪流量計如何安裝
- 分體式超聲波液位計接線圖
- 投入式液位變送器在靜、動水中的電氣連接
- 導波雷達物位計測量原理技術要求
- 插入式電磁流量計安裝要求
- 氣體渦輪流量計的使用和維護
- 孔板流量計的安裝要求和維護注意事項
- 浮標液位計的安裝與使用
- 雙金屬溫度計的種類和用途

